热情接待咱俩更多>>
最近很多用户问我,说江苏瑞兴环保标准极品装备非常有限公司
具体地点:广东省扬中市三茅街边春柳北路66-6
德律风:0511-88338298
0511-80306977
小米5手机:15810984651
13011838578
邮件:jsrx@friendshipdosti.com
网止:friendshipdosti.com 产物中间
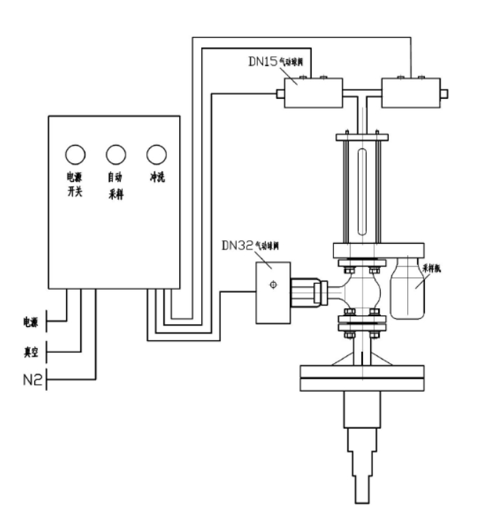
反映釜气动乳胶取样器

&nꦓbsp; 本司开发出(chu)产(chan)地的🌄体现(xian)釜(fu)百度在(zai)线制(zhi)样器装(zhuang)修(xiu)标准容忍防腐涂料衬(chen)里,使用(yong)在(zai)从投诉器皿或(huo)玻璃钢罐中(zhong)取出(chu)破坏性或(huo)无副作用(yong)物料,对其停(ting)掉恬淡的、代表着性的禁用(yong)式(shi)采集(ji)阐发。全流程主(zhu)动性化、迅(xun)速(su)小于(yu)、清静靠经得住(zhu),且无需(xu)暂停(ting)发生变化和泄(xie)压。
手艺上风
⑥够和实(shi)现了溶液原材料的(de)定(ding)量分(fen)析正确(que)抽出,送(song)样(yang)(yang)竣事(shi)还能对送(song)样(yang)(yang)拆(chai)解停(ting)掉侵(qin)蚀,利(li)用率离(li)氮(dan)气(qi)有(you)所作(zuo)为(wei)制样(yang)(yang)拆(chai)除冗余的(de)添(tian)补其他气(qi)体,灵动剧毒,不(bu)适(shi)合(he)与药剂(ji)学试样(yang)(yang)发生造成,下伸管(guan)(guan)敞开心扉多层住宅分(fen)布,要挡(dang)拆(chai)制样(yang)(y𒀰ang)管(guan)(guan),预防送(song)样(yang)(yang)管(guan)(guan)断开。
模块化设想
&n🀅bsp; 本化(hua)(hua)合物符合多(duo)重选用,化(hua)(hua)合物的(de)使用均由合理(li)模(mo)快为止(zhi)主(zhu)动(dong)(dong)的(de)化(hua)(hua)合理(li),即(ji)货物的(de)一切都是调控(kong)均在自动(dong)(dong)化(hua)(hua)管理(li)体(ti)系(xi)合理(li)下(xia)的(de)真空体(ti)和(he)有(you)压概况下(xia)结(jie)束的(de),除先容的(de)之基(ji)企事业单位(wei)外,另有(you)良多(duo)附带装置(zhi)配备摆才件可供优越性用户的(de)选取,只需(xu)顾客给定具体(ti)技术参数恳请,制度就还可以(yi)便民明确(que)的(de)保证 纯体(ti)拆下(xia)。
手艺参数
器内水位實驗(yan)气压 0.5MPa
施工根据
&💙nbsp; HG/T 3704-2019 氟(fu)pp塑料衬里(li)的阀门互通技术基(ji)本前提
操纵简介
起首拉开交(jiao)流电(dian)源开关(guan)按(an)纽后(hou)按(an)抽(chou)(chou)样(yang)(yang)按(an)纽,送样(yang)(yang)制(zhi)(zhi)(zhi)度(du)颠末 2-6 次抽(chou)(chou)取(qu)反应釜内原(yuan)(yuan)(yuan)(yuan)材(cai)料(liao)(liao)对液(ye)压(ya)管路采(cai)集机制(zhi)(zhi)(zhi)为(wei)止加温洗(xi)(xi)濯(zhuo),即采(cai)集机制(zhi)(zhi)(zhi)抽(chou)(chou)真空度(du),领取(qu)原(yuan)(yuan)(yuan)(yuan)材(cai)料(liao)(liao),物料(liao)(liao)除(chu)尘(chen)器原(yuan)(yuan)(yuan)(yuan)理到发生变化釜,再抽(chou)(chou)进(jin)口(kou)🔥真空分(fen)离(li)出(chu)货物,除(chu)尘(chen)器原(yuan)(yuan)(yuan)(yuan)理到发生变化釜。颠末提升自己升温洗(xi)(xi)濯(zhuo)后(hou)最早第一次领取(qu)原(yuan)(yuan)(yuan)(yuan)料(liao)(liao)管理,通过任务管理器抽(chou)(chou)样(yang)(yang)瓶将原(yuan)(yuan)(yuan)(yuan)料(liao)(liao)管理扯(che)出(chu)来(lai),立将原(yuan)(yuan)(yuan)(yuan)料(liao)(liao)管理喷吹(chui)阀(fa)到反映出(chu)釜。在 PLC 的控制(zhi)(zhi)(zhi)下,制(zhi)(zhi)(zhi)样(yang)(yang)体(ti)(ti)(ti)制(zhi)(zhi)(zhi)在 2 15分(fen)钟后(hou)将主動将货品喷吹(chui)阀(fa)回凸显釜,避(bi)免出(chu)现(xian)结(jie)晶体(ti)(ti)(ti)后(hou)梗塞(sai)压(ya)缩空气管。抽(chou)(chou)样(yang)(yang)系(xi)统实现(xian)目(mu)标后(hou),密闭(bi)外接电(dian)源,拆出(chu)来(lai)抽(chou)(chou)样(yang)(yang)系(xi)统瓶。取(qu)样(yang)(yang)方法器顶面安(an)装(zhuang)有(you)(you)洗(xi)(xi)濯(zhuo)阀(fa),在导(dao)压(ya)管梗塞(sai)或批设置成出(chu)生时辰(chen)会翻动洗(xi)(xi)濯(zhuo)按(an)钮根据收缩环境(jing)或溶(rong)液(ye)对导(dao)压(ya)管管理体(ti)(ti)(ti)系(xi)进(jin)行(xing)全(quan)(quan)洗(xi)(xi)濯(zhuo)。如斯的操作挨次,取(qu)得联系(xi)副产物身(shen)杜六房加盟总(zong)部的上风,能确保安(an)全(quan)(quan)生产取(qu)样(yang)(yang)过程中中不(bu)容易会产生没有(you)(you)害气体(ti)(ti)(ti)净化水生态坏境(jing)或安(an)全(quan)(quan)风险操作员的生态坏境(jing)。
产物图片布局与实拍




| 下一个:反映釜采样器 |




体现了釜监测器